通過優化方法對富氣壓縮機進行優化控制,具有重大的理論意義和潛在的巨大經濟效益。本文以焦化富氣壓縮機為研究對象,給出了延遲焦化機組節能優化控制解決方案,并通過兩個案例驗證了該方案的可行性和有效性。
工藝簡介
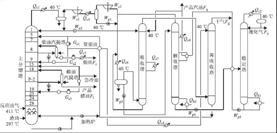
煉油廠延遲焦化裝置是渣油輕質化最主要的加工方法。延遲焦化裝置具有投資少、操作費用低、轉化深度高等優點。在輕油產品尤其是柴汽比供需矛盾突出的情況下,延遲焦化工藝是解決這一矛盾的理想的手段,具有較強的市場競爭力。
主要工藝單元包括:原料部分、分餾系統、加熱爐系統、焦碳塔系統、壓縮機系統、吸收穩定系統、冷切焦水系統、放空、吹汽系統和除焦系統。
延遲焦化裝置是現代石油煉廠中唯一的間歇-連續操作工藝。物料在加熱爐管中是連續的,加熱爐出口物料在兩個焦化塔之間切換,一個塔在線生焦,另一個塔冷卻、除焦和暖塔。從焦化塔頂出來的油氣進入分餾塔,分餾塔底是輻射進料泵的緩沖罐,焦化原料和冷卻的循環油在這里混合后一起進入輻射進料泵。

主要影響延遲焦化工藝的參數有三個,也就是加熱爐出口溫度、焦化塔頂壓力、循環比。焦化裝置富氣壓縮機的作用就是通過調節壓縮機轉速,控制焦化塔塔頂壓力,調整和穩定焦化產品分布和質量。其原動機可采用汽輪機或變頻器驅動的電機。
富氣壓縮機組的控制
1、壓縮機調速控制
在機組暖機升速、過臨界轉速、進入工作轉速和降速停機過程中,要投入壓縮機調速控制。在機組控制系統中預先存儲壓縮機的升速及停機降速曲線,根據預設的轉速變化率,將轉速目標值轉換為轉速PID的給定值,保證機組平穩升降速。在機組投入性能控制時,壓縮機轉速PID作為性能控制的副調節器。
2、壓縮機性能控制
分餾塔的塔頂壓力控制需要通過調節氣壓機轉速實現。分餾塔塔頂壓力調節器的輸出,送到汽輪機調速器,控制氣壓機的轉速,或電機拖動機組的變頻器,組成串級調節回路來穩定分餾塔的塔頂壓力。最終達到調整和穩定焦化產品分布和質量的目的。
3、壓縮機防喘振控制
在機組啟動和停機過程中,由于機組流量過低,如果沒有防喘振控制,就會因喘振的發生對機組造成損壞。由于焦化塔需要定期切換操作,切換焦化塔時,富氣量瞬時降低幅度很大。當富氣流量過低時,也會發生喘振。防喘振控制在喘振即將發生時,迅速打開防喘閥,將二段出口氣體返回一段入口。也有兩段防喘振的氣壓機組,采用一返一和二返二的防喘振策略。
4、全自動節能優化控制
防喘振回路動作,打開防喘閥造成分餾塔塔頂壓力上升,從而使分餾塔塔頂壓力調節器動作,升高氣壓機轉速,提高氣壓機入口回流量。流量上升以后,防喘閥減小開度,氣壓機入口壓力下降,氣壓機轉速下降,氣壓機入口流量下降,防喘閥將再度開大。
這樣周而復始,將造成性能調節和防喘振調節相互影響、不停地震蕩。為了解決這個問題,必須實現性能控制與防喘振控制的優化。

5、防喘控制閥設計選型原則
防喘閥的選型原則包括:通過計算滿足防喘振控制的流通能力,閥體形式要考慮工藝介質、工藝參數的條件。閥體材質要考慮腐蝕、磨損和介質溫度,執行機構應有足夠的推力,與閥門定位器配合,做到開度準確。閥門的動作響應要求快速打開,失效方式要滿足故障-安全模式,確保在失電或失去氣源的情況下機組安全。
節能優化控制案例
【案例一】
某石化100萬噸年延遲焦化氣壓機改造。2015年07月11日,本裝置開車及機組精調完成后,采用分餾塔頂壓力自動控制氣壓機轉速及防喘振閥,真正實現了氣壓機組自動匹配裝置工藝運行的目的,實現了全自動切塔及放空,保證裝置更加平穩的運行,并且使氣壓機組工作在了最佳效率區間,相對于改造之前,平均每小時節能400KW,一年保守估計節能320萬元。

【案例二】
某石化160萬噸年焦化裝置氣壓機組。通過增加分餾塔頂壓力自動耦合控制汽輪機轉速及防喘振閥,即使在機組低負荷時也能實現壓(防喘振控制線)線運行,工藝操作可根據工況調整設定點,機組控制系統就能實現全自動優化運行,達到了壓縮機的最佳工作工況和穩定運行。
重新計算了氣壓機防喘振曲線,投用了性能控制,實現了全自動操作,包括切塔及放空等操作。將壓縮機防喘振閥比完善之前關小了15%左右的開度,使壓縮機工作在了最佳性能區間。實現了節能減排目的,平均每小時減少2到3噸蒸汽消耗。
編者按
工業是能源消耗的主要領域,工業能效提升是實現“雙碳”目標的首要任務。針對焦化過程中能耗過大問題,對富氣壓縮機的控制系統進行改造,通過防喘振控制和操作參數的優化,可以最大限度地保證在工況點下機組能以最佳效率進行工作,同時可以達到富氣壓縮機系統平穩運行和減少能耗的目的,并為企業帶來巨大的經濟效益。康吉森延遲焦化機組節能優化控制解決方案,驗證了該思路的可行性和有效性。
《康吉森“雙碳”專欄》簡介
“雙碳”目標下,工業節能是當前的首要任務。作為流程工業安全及關鍵控制系統的行業領軍企業,康吉森自動化幫助更多工業企業節能增效責無旁貸。為響應國家政策號召,順應新的發展趨勢,為工業企業節能增效保駕護航,康吉森自動化特推出《康吉森“雙碳”專欄》系列報道,借助自身經驗積累和技術優勢,向廣大工業企業提供節能優化控制解決方案。















